|
一、使用條件 |
本產品適用于稀油循環潤滑系統中,其工作介質為汽輪機油、20~25號機械油及軋鋼機油,運動粘度等級為N22~N460(相當ISO VG22~VG460)。
稀油站的公稱供油壓力為0.63MPa;過濾精度0.08~0.12mm;冷卻水溫≤28℃;冷卻水壓力0.2~0.3MPa;換熱器進油溫度為50℃,溫降7~8℃;使用蒸汽加熱時蒸汽壓力為0.2~0.4MPa。 |
|
二、工作原理
工作時,油液由齒輪泵從油箱吸出,經單向閥、雙筒網式油濾器、列管式油冷卻器,被直接送到設備的潤滑點。油站的最高供油壓力為0.4MPa,最低供油壓力為0.1MPa,根據潤滑點的要求,通過調節安全閥確定使用壓力,當油站的工作壓力超過安全閥的調定壓力時,安全閥將自動打開,多余的油液即流回油箱。正常工作時,油泵一臺工作、一臺備用。有時設備耗油量由于某種原因需要增加時,則系統壓力下降,當降到調定值時,通過壓力控制器調節,備用泵自動開啟,與工作泵一起工作,直到壓力正常時,備用泵自動停止。若油壓繼續下降到另一調定值時,則通過另一壓力控制器調節,發出事故警報。
雙筒網片式油濾器的一組過濾濾芯工作,一組過濾濾芯備用,在進出口處接有差壓發訊器,當壓差超過0.15MPa(≥250L/min稀油站為0.15~0.1MPa),人工切換,備用濾芯工作,取出原工作濾芯,清洗或更換濾片。
油站出油口接有壓力式電接點溫度計,根據供油溫度要求,調定最高和最低兩個界限。在低溫時,信號燈亮,人工開啟加熱器進行加熱,當油溫升至高點時,自動切斷加熱器,停止加熱;供油口溫度高時,報警并開冷卻器。
≥250L/min稀油站,采用蒸汽加熱油箱中的潤滑油,儀表盤尚多一檢測冷卻器進出水管壓差的儀表,其主要部件均另外裝于基礎上;而≤125L/min稀油站的全部部件都裝在油箱上,為整體式結構。 |
|
三、結構特點 |
a)設有備用油泵,可保證向潤滑點連續供油。
b)過濾器放在冷卻器之前,可提高過濾和通過能力;更適合較高粘度的潤滑介質。
c)采用雙筒式過濾器,可不停車進行濾芯的清洗和更換。
d)采用列管式油冷卻器,冷卻效果好,阻力小,便于維修。
e)回油設有磁網過濾,可吸附清除油液中鐵質微粒,保證油液清潔度及提高潤滑部件壽命。
f)配有儀表盤和電控箱,觀察運行參數方便,可實現自動控制和事故報警。 |
|
四、技術參數 |
型 號 |
XYZ |
XYZ |
XYZ |
XYZ |
XYZ |
XYZ |
XYZ |
XYZ |
XYZ |
XYZ |
XYZ |
XYZ |
-6G |
-10G |
-16G |
-25G |
-40G |
-63G |
-100G |
-125G |
-250G |
-400G |
-630G |
-1000G |
供油壓力(MPa) |
|
|
|
|
|
|
≤0.4 |
|
|
|
|
|
公稱流量(L/min) |
6 |
10 |
16 |
25 |
40 |
63 |
100 |
125 |
250 |
400 |
630 |
1000 |
供油溫度(℃) |
|
|
|
|
|
|
40±3 |
|
|
|
|
|
油箱容積(m3) |
0.15 |
|
0.63 |
|
1 |
|
1.6 |
|
6.3 |
10 |
16 |
25 |
過濾面積(m2) |
0.05 |
|
0.13 |
|
0.19 |
|
0.4 |
|
0.52 |
0.83 |
1.31 |
2.2 |
換熱面積(m2) |
0.6 |
|
3 |
|
4 |
|
6 |
|
24 |
35 |
50 |
80 |
冷卻水耗量(m3/h) |
0.36 |
0.6 |
1 |
1.5 |
3.6 |
5.7 |
9 |
11.25 |
12~22.5 |
20~36 |
30~56 |
60~90 |
電加熱器 |
功率(kW) |
2 |
|
12 |
|
12 |
|
24 |
|
/ |
/ |
/ |
/ |
電壓(V) |
|
|
|
220 |
|
|
|
|
|
|
|
|
蒸汽耗量(m3/h) |
/ |
|
/ |
|
/ |
|
/ |
|
100 |
160 |
250 |
400 |
電動機 |
型 號 |
JW7124-B5 |
|
Y90S-4-B5 |
|
Y100L1-4-B5 |
|
Y112M-4-B5 |
|
Y132S-4 |
Y132M-4 |
Y160L-4 |
Y180L-4 |
功率(kW) |
0.55 |
|
1.1 |
|
2.2 |
|
4 |
|
5.5 |
7.5 |
15 |
22 |
轉速(r/min) |
1400 |
|
1400 |
|
1430 |
|
1440 |
|
1440 |
1440 |
1460 |
1470 |
重 量(kg) |
308 |
309 |
628 |
629 |
840 |
842 |
1260 |
1262 |
3980 |
5418 |
8750 |
12096 |
|
|
五、外形圖 |
|
|
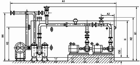
圖1-1-1 XYZ-6G~XYZ-125G 稀油站外形圖 |
六、外形尺寸 |
型 號 |
DM |
d |
A |
B |
H |
L |
L1 |
L2 |
B1 |
B2 |
B3 |
E |
B4 |
F |
H1 |
H2 |
H3 |
H4 |
H5 |
H6 |
d1 |
XYZ-6G |
25 |
G1/2″ |
700 |
550 |
450 |
890 |
190 |
20 |
255 |
220 |
742 |
213 |
150 |
0 |
800 |
550 |
268 |
80 |
268 |
380 |
G3/4″ |
XYZ-10G |
XYZ-16G |
50 |
G1″ |
1000 |
900 |
700 |
1371 |
256 |
30 |
410 |
363 |
1120 |
285 |
175 |
35 |
1120 |
855 |
350 |
130 |
350 |
580 |
G1″ |
XYZ-25G |
XYZ-40G |
50 |
G11/4″ |
1200 |
1000 |
850 |
1545 |
235 |
30 |
470 |
390 |
1244 |
290 |
248 |
60 |
1360 |
990 |
355 |
160 |
355 |
740 |
G1″ |
XYZ-63G |
XYZ-100G |
80 |
G11/2″ |
1500 |
1200 |
950 |
2198 |
390 |
32 |
560 |
444 |
1400 |
305 |
170 |
100 |
1500 |
978 |
355 |
180 |
375 |
820 |
G11/4″ |
XYZ-125G |
|
|
|
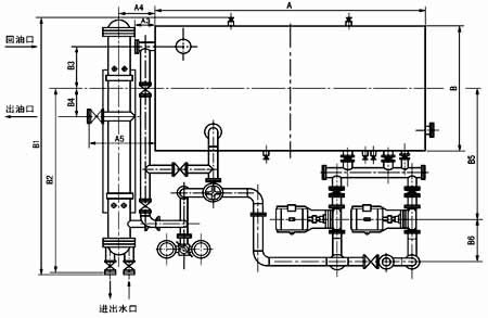
XYZ-250G~1000G 稀油站外形及安裝尺寸 |
型號 |
回油通徑 |
出油通徑 |
進出水口 |
A |
B |
H |
A1 |
A2 |
A3 |
A4 |
A5 |
XYZ-250G |
125 |
65 |
65 |
3300 |
1600 |
1200 |
4295 |
442 |
100 |
560 |
945 |
XYZ-400G |
150 |
80 |
100 |
3600 |
2000 |
1500 |
4655 |
492 |
100 |
572 |
800 |
XYZ-630G |
200 |
100 |
100 |
4300 |
3600 |
1600 |
5900 |
560 |
170 |
750 |
1445 |
XYZ-1000G |
250 |
125 |
200 |
5300 |
2600 |
1900 |
7360 |
630 |
235 |
1285 |
2000 |
|
型號 |
B1 |
B2 |
B3 |
B4 |
B5 |
B6 |
H1 |
H2 |
H3 |
H4 |
蒸汽接口 |
XYZ-250G |
3235 |
2355 |
570 |
364 |
1960 |
300 |
2172 |
1600 |
1050 |
1850 |
G1 |
XYZ-400G |
3690 |
2650 |
750 |
907 |
2230 |
300 |
2275 |
1750 |
1300 |
1965 |
XYZ-630G |
4672 |
3017 |
1020 |
320 |
2700 |
390 |
2425 |
2067 |
1400 |
2080 |
XYZ-1000G |
4803 |
3207 |
1000 |
500 |
2720 |
450 |
2755 |
2285 |
1680 |
2480 |
|
|
七、XYZ-250G~1000G稀油站地基尺寸 |
|
圖1-1-3 XYZ-250G~1000G 稀油站地基圖 |
稀油站地基尺寸表 |
型號 |
A |
A1 |
A2 |
A3 |
A4 |
A5 |
A6 |
A7 |
A8 |
A9 |
B |
B1 |
B2 |
XYZ-250G |
3200 |
292 |
660 |
440 |
328 |
1900 |
1350 |
713 |
610 |
200 |
1600 |
1960 |
200 |
XYZ-400G |
3500 |
385 |
590 |
510 |
370 |
2050 |
1420 |
830 |
633 |
200 |
2000 |
2230 |
85 |
XYZ-630G |
4200 |
5590 |
825 |
575 |
295 |
2500 |
1610 |
900 |
800 |
200 |
2600 |
2700 |
240 |
XYZ-1000G |
5190 |
840 |
860 |
640 |
100 |
2800 |
2120 |
1200 |
1340 |
500 |
2600 |
2720 |
55 |
|
型號 |
B3 |
B4 |
B5 |
B6 |
B7 |
槽鋼規格 |
M1 |
M2 |
a |
D |
H |
n |
XYZ-250G |
377 |
2154 |
380 |
420 |
550 |
12# |
M20 |
M16 |
800 |
300 |
286 |
4 |
XYZ-400G |
495 |
1502 |
380 |
440 |
600 |
12# |
M20 |
M16 |
875 |
320 |
315 |
4 |
XYZ-630G |
630 |
2730 |
420 |
480 |
640 |
12# |
M20 |
M20 |
840 |
400 |
260 |
5 |
XYZ-1000G |
860 |
1690 |
420 |
550 |
710 |
20a# |
M20 |
M20 |
8650 |
600 |
330 |
6 |
|
|
八、型號標注方法 |
 |
|
|
|
|
|
|