一、使用條件 |
本產品適用于裝有動靜壓軸承的磨機、軋鋼機、電機等大型設備的稀油循環潤滑系統中,其工作介質為N22~N320(相當于ISO VG22~VG320)的各種工業潤滑油。
根據動靜壓潤滑工作原理,在啟動、低速和停車時用高壓系統,正常運行時用低壓系統,以保證大型機械在各種不同轉速運行下均能獲得可靠的潤滑以延長主機壽命。
稀油站的高壓部分壓力為31.5MPa,流量為2.5L/min,低壓部分壓力為0.4MPa;流量為16~125L/min,稀油站具有過濾、冷卻、加熱等裝置和聯鎖、報警、自控等功能。
該產品的性能參數及尺寸應符合表和圖中的規定;裝置由油站、儀表盤、電控柜(可用PLC控制)成套組成。 |
 |
|
二、型號標注方法 |
|
如采用A系列,高壓流量為2.5L/min;高壓壓力為31.5MPa,低壓供油壓力為0.4MPa;而低壓供油量為40L/min的高(低)壓稀油站,采用PLC控制的則按如下方法標注:GXYZ-A2.5/40.P |
|
三、結構特點 |
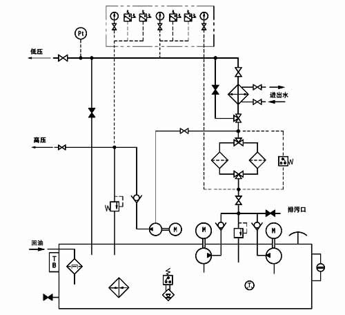
本產品主要由油箱(其內裝有磁網過濾器)、低壓油泵裝置、高壓油泵裝置、雙筒網片式過濾器、手動高壓油泵、冷卻器、管道、閥門、儀表盤及電控柜等組成。
在主機啟動前,先啟動低壓泵,當低壓供油壓力正常后,啟動吸口聯于低壓管道上的高壓油泵,高壓油經高壓單向閥送往靜壓軸承,當高壓達一定值使主軸浮起時,主機就可啟動、低速運行或停止;主機轉速正常后,就可以停止高壓泵(低速運行除外),但低壓油泵必須正常供油;低壓油泵從油箱吸油后經單向閥,雙筒網式過濾器、冷卻器后亦往靜壓軸承,維持主機正常供油;若主機停止后,尚要定時由高壓泵和低壓泵供油,則由時間繼電器進行控制向潤滑點斷續供油。
高、低壓力的具體數值分別由系統中的低壓安全閥和高壓溢流閥控制。
主機正常運行時,低壓泵一臺工作,一臺備用,若系統壓力下降到某值時,備用泵啟動投入運行,達到正常壓力時備用泵停止。若備用泵啟動后壓力仍下降到某一更低值時,就應發出報警訊號,考慮主機停車。
高壓柱塞泵有故障時,可由備用手動油泵供油。
過濾器置于冷卻器前,使粘度較小的油先通過過濾器,以提高過濾效果,過濾器一筒工作,一筒備用,由手動切換閥控制。
油箱油位過低過高時均由油位訊號器發訊,人工加油或停止加油。
回油油箱內設有磁網過濾器,能同時對油進行過濾和吸附油中鐵質微粒。
稀油站成套供貨時配有儀表和電控箱,以顯示運行參數和實現稀油站自控、手控或報警。
油箱上裝有電接點雙金屬溫度計,油溫低時發出信號,人工接通電加熱器,達到設定溫度時,自動切斷電加熱器。
供油口裝有電接點壓力式溫度計,根據供油溫度,調最高最低二個界限,用以控制冷卻器的使用與否。 |
|
GXYZ 型A 系列高(低)壓稀油站技術性能 |
參數 |
型號 |
GXYZ-A2.5/16 |
GXYZ-A2.5/25 |
GXYZ-A2.5/40 |
GXYZ-A2.5/63 |
GXYZ-A2.5/100 |
GXYZ-A2.5/125 |
低
壓
系
統 |
泵裝置型號 |
LBZ-16 |
LBZ-25 |
LBZ-40 |
LBZ-63 |
LBZ-100 |
LBZ-125 |
流量L/min |
16 |
25 |
40 |
63 |
100 |
125 |
供油壓力MPa |
≤0.4 |
供油溫度℃ |
40±3 |
電動機 |
型號 |
Y90S-4,V1 |
Y100S-4,V1 |
Y112S-4,V1 |
功率KW |
1.1 |
2.2 |
4 |
轉速r/min |
1450 |
1440 |
1440 |
油箱容積m3 |
0.8 |
1.2 |
1.6 |
高壓系統 |
泵裝置型號 |
2.5MCY14-1B |
流量L/min |
2.5 |
供油壓力MPa |
31.5 |
電動機 |
型號 |
Y112M-6 B35 |
功率Kw |
2.2 |
轉速r/min |
940 |
過濾精度m2 |
0.08~0.12 |
過濾面積m2 |
3 |
5 |
7 |
冷卻面積m2 |
1 |
1.5 |
3.6 |
5.7 |
9 |
11.25 |
電加熱功率Kw |
3 x 4 |
3 x 4 |
6 x 4 |
外形尺寸mm |
1820 x 1130 x 1320 |
1880 x 1220 x 1650 |
/ |
備注 |
全部過濾切換壓差為0.15MPa |
|
|
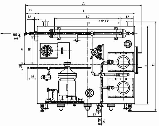
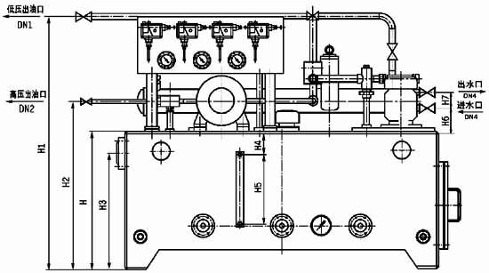
四、外形尺寸 |
|
|
圖2-1-1 GXYZ 型A 系列稀油站外形圖 |
GXYZ 型A 系列稀油站外形尺寸 |
型號 |
DN1 |
DN2 |
DN3 |
DN4 |
L |
B |
H |
L1 |
L2 |
L3 |
L4 |
L5 |
GXYZ-A2.5/16 |
25 |
10 |
50 |
25 |
1250 |
1000 |
1000 |
1490 |
925 |
185 |
18 |
140 |
GXYZ-A2.5/25 |
GXYZ-A2.5/40 |
32 |
10 |
65 |
32 |
1400 |
1200 |
1050 |
1620 |
720 |
200 |
20 |
120 |
GXYZ-A2.5/63 |
|
型號 |
L6 |
L7 |
B1 |
B2 |
B3 |
H1 |
H2 |
H3 |
H4 |
H5 |
H6 |
H7 |
GXYZ-A2.5/16 |
100 |
208 |
1230 |
360 |
420 |
1500 |
1132 |
853 |
150 |
350 |
70 |
78 |
GXYZ-A2.5/25 |
GXYZ-A2.5/40 |
100 |
276 |
1430 |
400 |
500 |
1550 |
1182 |
890 |
200 |
350 |
120 |
110 |
GXYZ-A2.5/63 |
|
|
五、原理圖 |
|
圖2-1-2 GXYZ 型A 系列稀油站原理圖 |
GXYZ型外部端子接線圖 |
|
|
六、電控柜 |
|
序號 |
標牌文字 |
序號 |
標牌文字 |
1 |
出口油溫 |
13 |
2#泵起動 |
2 |
1#泵工作 |
14 |
高壓泵起動 |
3 |
2#泵工作 |
15 |
加熱器起動 |
4 |
高壓泵工作 |
16 |
備 用 |
5 |
加熱器工作 |
17 |
1#泵停止 |
6 |
低壓壓力低 |
18 |
2#泵停止 |
7 |
高壓壓力低 |
19 |
高壓泵停止 |
8 |
油 位 高 |
20 |
加熱器停止 |
9 |
油 位 低 |
21 |
消除報警 |
10 |
壓差過高 |
22 |
1#為主*單獨*2#為主 |
11 |
出口油溫高 |
23 |
中控/機旁 |
12 |
1#泵起動 |
|
|
|
|
|
六、儀表盤 |
|
圖2-1-4 GXYZ 型A 系列稀油站儀表盤 |
|
|
|
|